Новости, обзоры и акции
Новости, обзоры и акции
Вентилятор для применения в промышленных и жилых помещениях.
Общие характеристики вентилятора ВВД-5 (3,0/1500)ВВД-5 (3,0/1500) – радиальный вентилятор высокого давления, применяемый для очистки воздуха в помещениях промышленного и жилого типа, а также для обеспечения перемещения воздушных газовых масс в климатических, технологических, санитарных и других системах. Вентилятор может работать как в режиме всасывания, так и в режиме нагнетания воздуха. Всасывание смеси газов и воздуха производится в одностороннем направлении. Функционирование вентилятора ВВД-5 (3,0/1500) применяет в основе центробежное вращение рабочего колеса. Конструирование и подбор необходимых материалов сопоставляется с требованиями ТУ 27-32-2148-77. Вентилятор данной модели, в зависимости от материала, из которого будет выполнена его конструкция, может быть общепромышленным или взрывозащищенным. Материалы в конструкции ВВД-5 (3,0/1500)Корпус и элементы вентилятора могут быть сформированы из таких материалов, на выбор пользователя (в зависимости от желаемого типа вентилятора):
Что касается свойств вентилятора – устройства, сконструированы из углеродистой стали, являются общепромышленными и применяются в неагрессивных и невзрывоопасных средах. Вентиляторы, выполнены из нержавеющей стали и разнородных металлов – имеют повышенную стойкость к воздействию коррозии, и могут применяться в помещениях и системах с наличием в воздухе газов взрывоопасного характера. Преимущества вентилятора ВВД-5 (3,0/1500)
Основные функции и области применения вентилятора ВВД-5 (3,0/1500)Применение вентилятора актуально для таких систем и типов устройств:
Применение вентилятора ВВД-5 (3,0/1500) фактически не привязывается к конкретному типу системы. Главное – чтобы система и перемещаемое в ней рабочее вещество соответствовало поставленным требованиям и характеристикам относительно правил эксплуатации вентилятора. Основными функциями вентилятора ВВД-5 (3,0/1500) являются:
Параметры эксплуатации вентилятора ВВД-5 (3,0/1500)
Требования к рабочей газообразной смеси
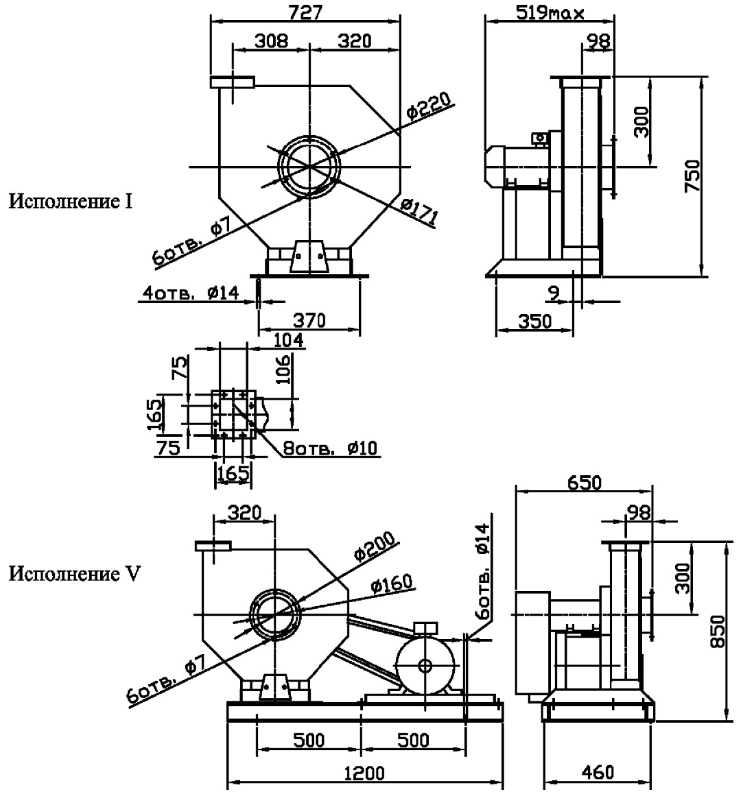
Схема размещения и поворота корпуса вентилятора ВВД-5 (3,0/1500)На схеме представлен вид вентилятора со стороны всасывания рабочей смеси. Обозначения:
|
|
Характеристика |
Значение |
|
Номер исполнения |
5 |
|
Тип электродвигателя |
|
|
Мощность электродвигателя, кВт |
3,0 |
|
Частота оборотов вала двигателя, об/мин |
1500 |
|
Полное давление, Па |
1900 |
|
Производительность, тыс. м3/час |
2,4 |
|
Предельно-допустимая температура газовых смесей, °С |
+80 |
|
Предельная концентрация грязи и пыли, мг/м3 |
150 |
|
Допустимая вибрация вентилятора, мм/с |
5 |
|
Диапазон температур для эксплуатации, °С |
-40…+40 |
|
Масса вентилятора, кг |
284 |
|
Номер исполнения |
Количество оборотов вала в минуту, мин-1 |
Значение Lpi, дБ в октавных полосах f, Гц |
Lpa, |
|||||||
|
63 |
125 |
250 |
500 |
1000 |
2000 |
4000 |
8000 |
|||
|
5 |
1395 |
78 |
81 |
82 |
85 |
80 |
76 |
72 |
64 |
86 |
|
2850 |
86 |
88 |
97 |
98 |
101 |
96 |
92 |
88 |
104 |
|

Обозначения:

Новости, обзоры и акции