Новини, огляди та акції
Новини, огляди та акції
Вентилятор, що забезпечує вентиляцію простору в житлових і промислових приміщеннях.
Загальні характеристики вентилятора ВВД-5 (1,5 / 1500)ВВД-5 (1,5 / 1500) - радіальний вентилятор високого тиску, застосовуваний для очищення повітря в приміщеннях промислового і житлового типу, а також для забезпечення переміщення повітряних газових мас в кліматичних, технологічних, санітарних та інших системах. Вентилятор може працювати як в режимі всмоктування, так і в режимі нагнітання повітря. Всмоктування суміші газів і повітря проводиться в односторонньому напрямку. Функціонування вентилятора ВВД-5 (1,5 / 1500) застосовує в основі відцентрове обертання робочого колеса. Конструювання і підбір необхідних матеріалів зіставляється з вимогами ТУ 27-32-2148-77. Вентилятор даної моделі, залежно від матеріалу, з якого буде виконана його конструкція, може бути загальнопромисловим або вибухозахищеним. Матеріали в конструкції ВВД-5 (1,5 / 1500)Корпус та елементи вентилятора можуть бути сформовані з таких матеріалів, на вибір користувача (залежно від бажаного типу вентилятора):
Що стосується властивостей вентилятора - пристрої, сконструйовані з вуглецевої сталі, є загальнопромисловими і застосовуються в неагресивних і невибухонебезпечних середовищах. Вентилятори, виконані з нержавіючої сталі і різнорідних металів - мають підвищену стійкість до впливу корозії, і можуть застосовуватися в приміщеннях і системах з наявністю в повітрі газів вибухонебезпечного характеру. Переваги вентилятора ВВД-5 (1,5 / 1500)
Основні функції і сфери застосування вентилятора ВВД-5 (1,5 / 1500)Застосування вентилятора актуально для таких систем і типів пристроїв:
Застосування вентилятора ВВД-5 (1,5 / 1500) практично не прив'язується до конкретного типу системи. Головне - щоб система і переміщуване в ній робоча речовина відповідало поставленим вимогам і характеристикам відносно правил експлуатації вентилятора. Основними функціями вентилятора ВВД-5 (1,5 / 1500) є:
Параметри експлуатації вентилятора ВВД-5 (1,5 / 1500)
Вимоги до робочої газоподібної суміші
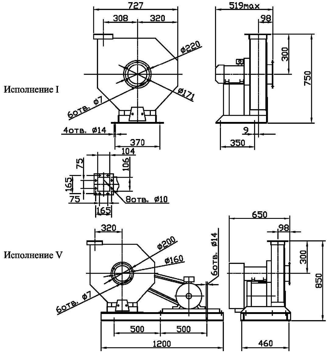
Схема розміщення і повороту корпусу вентилятора ВВД-5 (1,5 / 1500)На схемі представлений вид вентилятора з боку всмоктування робочої суміші. Позначення:
|
|
Характеристика |
Значення |
|
Номер виконання |
1 |
|
Тип електродвигуна |
|
|
Потужність електродвигуна, кВт |
1,5 |
|
Частота обертання вала двигуна, об/хв |
1500 |
|
Повний тиск, Па |
1050 |
|
Продуктивність, тис. м3/год |
2 |
|
Гранично-допустима температура газових сумішей, °С |
+80 |
|
Гранияна концентрація бруду та пилу, мг/м3 |
150 |
|
Допустима вибрація вентилятора, мм/с |
5 |
|
Діапазон температур для експлуатації, °С |
-40…+40 |
|
Маса вентилятора, кг |
169,5 |
|
Номер виконання |
Кількість обертів вала за хвилину , хв-1 |
Значення Lpi, дБ в октавних смугах f, Гц |
Lpa, |
|||||||
|
63 |
125 |
250 |
500 |
1000 |
2000 |
4000 |
8000 |
|||
|
1 |
1395 |
78 |
81 |
82 |
85 |
80 |
76 |
72 |
64 |
86 |
|
2850 |
86 |
88 |
97 |
98 |
101 |
96 |
92 |
88 |
104 |
|

Позначення:
Новини, огляди та акції